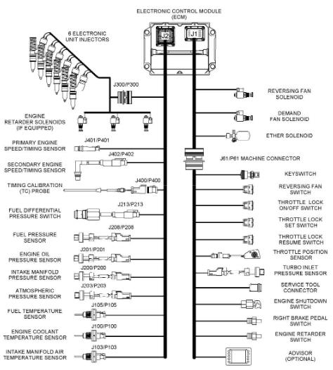
卡特彼勒C15和C18發動機傳感器位置和電氣接頭配件與控制線束顏色標識知識


圖4發動機左側視圖(范例)(1) 發動機冷卻溫度傳感器(2) 次速度/時間感應塞(3) 進氣歧管壓力傳感器(4) 噴油器閥蓋進口接頭(5) 進氣歧管空氣溫度傳感器(6) 壓差開關(燃油)(7) 燃油壓力感應塞(8) 燃油溫度傳感器(9)主速度/時間感應塞(10) 正時校準口(11) 大氣壓力感應塞(12) 機油壓力感應塞(13) 正時校準探針接口(14) 發動機控制模塊(ECM)(15) J2/P2 ECM 接頭 (16) J1 ECM 接頭

渦輪增壓器進氣壓力傳感器的位置(范例)
發動機布線信息SMCS 代碼: 1408布線示意圖會階段性地修訂。當設備線路更新時,布線圖會有所改變。要獲得最新的信息,應經常檢查布線圖的版本號。使用有最新版本號的布線圖。
線束顏色標識卡特彼勒用11種顏色標識全部電線。回路代碼標于電線的25mm(1 inch)位置。表6列出電線顏色和顏色代碼
例如,在布線圖上標記為A701-GY的電線表示一根有線號A701的灰色電線。A701-GY表示1#噴油器線圈的電源回路。布線圖上其他電線標記是電線的尺寸。電線的尺寸會依據電線的顏色。電線尺寸或標準可參閱AWG(美國電線標準)。AWG是電線直徑的描述。例如,布線圖上的代碼150-OR-14表示150回路中的橙色電線是14#AWG電線。 如果電線標準未列出,該電線是16#AWG。AWG號碼和公制度量的轉換